Cliquer sur la photo pour l‘agrandir
Transmetteur
Régulations multiples
Automatismes
Contrôle d'accès
Centrale intrusion
Gestion alarmes techniques
A –  Présentation
La gamme des DOMINNO-DT est constituée de télétransmetteurs autonomes qui offrent un maximum de fonctionnalités pour contrôler et piloter, à distance ou en local, toute installation technique quelle qu’en soit la nature ou la complexité.
 
Le DOMINNO-DT allie compacité (très faible encombrement) et fonctionnalités étendues et multiples. L’usage et l’exploitation du DOMINNO-DT sont extrêmement facilités grâce à son afficheur rétro-éclairé et à son clavier de dialogue permettant d’en contrôler tous les paramètres et de visualiser toute information pertinente.
 
Associé aux DOMINNO-DT, un ensemble de logiciels dédiés en permet le paramétrage et l’exploitation de manière simple, conviviale et sécurisée notamment grâce à une interface de dialogue ergonomique facile à appréhender par tout exploitant ou opérateur, sans que celui-ci n’ait à maîtriser les techniques informatiques ou d’automatisme.
 
Les DOMINNO-DT se présentent sous forme de boîtiers modulaires que l’on peut associer pour créer sa propre configuration selon l’importance ou la complexité des sites à automatiser et/ou télésurveiller.
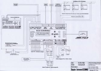
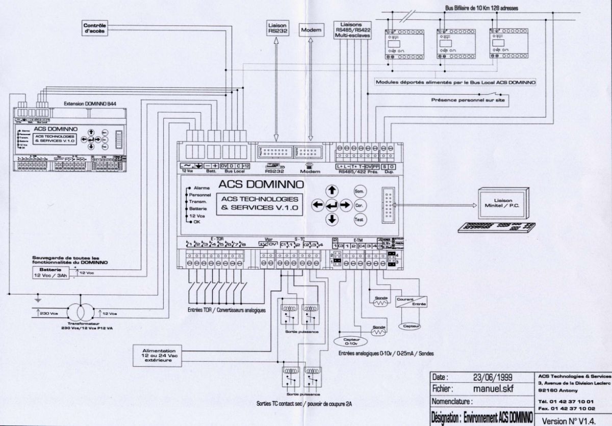
Cliquer sur la vue pour agrandir
Schéma de câblage
B  –  Une Gamme complète
La gamme DOMINNO-DT est constituée, à ce jour, des modules suivants :
         - DOMINNO-DT 8-4-4 Maître (Configuration de type GTC) offrant en standard :
                 8 Entrées Tout-ou-Rien
                 4 Sorties TC
                 4 Entrées Analogiques
                 Le bus terrain bifilaire DUPLINE gérant jusqu’à 128 E/S déportées
                 Un Modem (pour liaison par réseau commuté ou de type GSM)
 
         - DOMINNO-DT 8-4-4 Esclave (Configuration de type GTB)
            pour liaisonner avec un DOMINNO-DT Maître ou pour fonctionner en autonome avec ou sans
            raccordement sur un système de supervision par bus :
                 8 Entrées Tout-ou-Rien
                 4 Sorties TC
                 4 Entrées Analogiques
                 Le bus terrain bifilaire DUPLINE gérant jusqu’à 128 E/S déportées
                 Un module d’interface RS/IP
 
Plusieurs DOMINNO-DT peuvent être associés au sein d’une même architecture pour en démultiplier les fonctionnalités et être complétés par des modules déportés, reliés par bus, pour en accroître le nombre d’entrées/sorties.
 
Chacun des modules d’E/S déportés répondent à tous les types de besoins :
      - E/S TOR et analogiques, compteurs, afficheurs, radars, capteurs, sondes, etc…
 
Un seul DOMINNO -DT peut gérer :
      - 8 TOR + 4TC + 4TM + 128 E/S de tous types soit : 144 entrées ou sorties !
sans compter les informations propres aux automates, régulateurs, compteurs d’énergie, etc, qui sont accessibles via le DOMINNO-DT et deviennent capteurs propres au DOMINNO-DT. 
D O M I N N O - D T
Automate de Télégestion et de télésurveillance à multi-fonctions intégrées
Gestion Technique du Bâtiment
7, rue de Rothbach
67340 OFFWILLER (France)
Tél : +33 6 84 84 24 45
  Net Building - Security
D u P l i S Y S  Technologies S.à.r.l       
ACCUEIL | SOCIETE | SOLUTIONS | REFERENCES | PARTENAIRES | CONTACT | MEDIATHEQUE | ESPACE CLIENT
 
Mentions Légales   |  CGV   |  Politique de confidentialité